星空网络外围官网

关键字: 热门搜索: 起重机 | 挖掘机 | 装载机 | 泵机 | 压路机
您当前的位置: 星空网络外围官网 > 资讯中心 > 技术知识 > 挖掘机
挖掘机的液压系统
miteho.cn   2007-03-27  中国工程机械信息网
导读:  液压挖掘机的液压系统都是由一些基本回路和辅助回路组成,它们包括限压回路、卸荷回路、缓冲回路、节流调速和节流限速回路、行走限速回路、支腿顺序回路、支腿锁止回路和先导阀操纵回路等,由它们构成具有各 ...

  液压挖掘机的液压系统都是由一些基本回路和辅助回路组成,它们包括限压回路、卸荷回路、缓冲回路、节流调速和节流限速回路、行走限速回路、支腿顺序回路、支腿锁止回路和先导阀操纵回路等,由它们构成具有各种功能的液压系统。

  一.液压挖掘机液压系统的基本类型

  液压挖掘机液压系统大致上有定量系统、变量系统和定量、变量复合系统等三种类型。

  1.定量系统]

  在液压挖掘机采用的定量系统中,其流量不变,即流量不随外载荷而变化,通常依靠节流来调节速度。根据定量系统中油泵和回路的数量及组合形式,分为单泵单回路定量系统、双泵单回路定量系统、双泵双回路定量系统及多泵多回路定量系统等。

  2.变量系统

  在液压挖掘机采用的变量系统中,是通过容积变量来实现无级调速的,其调速方式有三种:变量泵-定量马达调速、定量泵-变量马达调速和变量泵-变量马达调速。

  单斗液压挖掘机的变量系统多采用变量泵-定量马达的组合方式实现无极变量,且都是双泵双回路。根据两个回路的变量有无关连,分为功率变量系统和全功率变量系统两种。其中的分功率变量系统的每个油泵各有一个功率调节机构,油泵的流量变化只受自身所在回路压力变化的影响,与另一回路的压力变化无关,即两个回路的油泵各自独立地进行恒功率调节变量,两个油泵各自拥有一半发动机输出功率;全功率变量系统中的两个油泵由一个总功率调节机构进行平衡调节,使两个油泵的摆角始终相同。同步变量、流量相等。决定流量变化的是系统的总压力,两个油泵的功率在变量范围内是不相同的。其调节机构有机械联动式和液压联动式两种形式。

  二.YW-100型单斗液压挖掘机液压系统

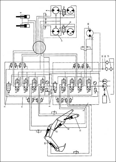
  国产YW-100型履带式单斗液压挖掘机的工作装置、行走机构、回转装置等均采用液压驱动,其液压系统如图1所示。

  该挖掘机液压系统采用双泵双向回路定量系统,由两个独立的回路组成。所用的油泵1为双联泵,分为A、B两泵。八联多路换向阀分为两组,每组中的四联换向阀组为串联油路。油泵A输的压力进入第一组多路换向阀,驱动回转马达、铲斗油缸、辅助油缸,并经中央回转接头驱动右行走马达7。该组执行元件不工作时油泵A输出的压力油经第一组多路换向阀中的合流阀进入第二组多路换向阀,以加快动臂或斗杆的工作速度。油泵B输出的压力油进入第二组多路换向阀,驱动动臂油缸、斗杆油缸,并经中央回转接头驱动左行走马达8和推土板油缸6。

  该液压系统中两组多种换向阀均采用串联油路,其回油路并联,油液通过第二组多路换向阀中的限速阀5流向油箱。限速阀的液控口作用着由梭阀提供的A、B两油泵的最大压力,当挖掘机下坡行走出现超速情况时,油泵出口压力降低,限速阀自动对回油进行节流,防止溜坡现象,保证挖掘机行驶安全。

  在左、右行走马达内部除设有补油阀外,还设有双速电磁阀9,当双速电磁阀在图示位置时马达内部的两排柱塞构成串联油路,此时为高速;当双速电磁阀通电后,马达内部的两排柱塞呈并联状态,马达排量大、转速降低,使挖掘机的驱动力增大。

  为了防止动臂、斗杆、铲斗等因自重而超速降落,其回路中均设有单向节流阀。另外,两组多路换向阀的进油路中设有安全阀,以限制系统的最大压力,在各执行元件的分支油路中均设有过载阀,吸收工作装置的冲击;油路中还设有单向阀,以防止油液的倒流、阻断执行元件的冲击振动向油泵的传递。

  WY-100型单斗液压挖掘机除了主油路外,还有如下低压油路:
 
  1.排灌油路。将背压油路中的低压油,经节流降压后供给液压马达壳体内部,使其保持一定的循环油量,及时冲洗磨损产物。同时回油温度较高,可对液压马达进行预热,避免环境温度较低时工作液体对液压马达形成“热冲击”。

  2.泄油回路。将多路换向阀和液压马达的泄漏油液用油管集中起来,通过五通接头和滤油器流回油箱。该回路无背压以减少外漏。液压系统出现故障时可通过检查泄漏油路滤油器,判定是否属于液压马达磨损引起的故障。

  3.补油油路。该液压系统中的回油经背压阀流回油箱,并产生0.8~1.0MPa的补油压力,形成背压油路,以便在液压马达制动或出现超速时,背压油路中的油液经补油阀向液压马达补油,以防止液压马达内部的柱塞滚轮脱离导轨表面。

  该液压系统采用定量泵,效率较低、发热量大,为了防止液压系统过大的温升,在回油路中设置强制风冷式散热器,将油温控制在80℃以下。 
 

  图1 YW-100型单斗履带式挖掘机液压系统
1—油泵;2、4—分配阀组;3—单向阀;5—速度限制阀;6—推土板油缸;7、8—行走马达;9—双速阀;10—回转马达;11—动臂油缸;12—辅助油缸;13—斗杆油缸;14—铲斗油缸;15—背压阀;16—冷却器;17—滤油器
 

来源:中国工程机械信息网|//miteho.cn    打 印    关 闭
友情提醒 本信息真实性未经中国工程机械信息网证实,仅供您参考。未经许可,请勿转载。已经本网授权使用的,应在授权范围内使用,并注明“来源:中国工程机械信息网”。
特别注意 本网部分文章转载自其它媒体,转载目的在于传递更多行业信息,并不代表本网赞同其观点和对其真实性负责。在本网论坛上发表言论者,文责自负,本网有权在网站内转载或引用,论坛的言论不代表本网观点。本网所提供的信息,如需使用,请与原作者联系,版权归原作者所有。如果涉及版权需要同本网联系的,请在15日内进行。
更多>>专题推荐
关于6300 | 本网动态 | 联系方式 | 免责声明 | 版权信息 | 法律顾问
客户服务:6300@miteho.cn 服务热线:0754-88363699 商事QQ:1594591502
工程机械信息网 Copyright[c]1999-2025 All Rights Reserved 汕头市九鼎科技有限公司 版权所有
《中华人民共和国增值电信业务经营许可证》编号:
朗驰娱乐十大体育下注(官方)网站/网页版登录入口/手机版登录入口-最新版(已更新) 半岛正规足球直播(官方)网站/网页版登录入口/手机版登录入口-最新版(已更新) 线上PM娱乐城(官方)网站/网页版登录入口/手机版登录入口-最新版(已更新) 永利信誉靠谱(官方)网站/网页版登录入口/手机版登录入口-最新版(已更新) 永利网上(官方)网站/网页版登录入口/手机版登录入口-最新版(已更新) 188BET网上网络盘口(官方)网站/网页版登录入口/手机版登录入口-最新版(已更新) 盛凯国际真人足球平台(官方)网站/网页版登录入口/手机版登录入口-最新版(已更新) 永利十大真人导航(官方)网站/网页版登录入口/手机版登录入口-最新版(已更新)